武汉工程大学张汉泉教授团队:某选铁尾矿铜硫混合浮选试验研究
来源:矿冶集团信息研究中心 时间:2025/10/29 16:19:32

武钢程潮矿业年产150万t 铁精矿,选铁后产生大量的含铜、硫尾矿,为了提高资源的利用率,研究拟采用混合浮选回收选铁尾矿中Cu和S等有价组分。多元素分析结果表明,尾矿中Cu、S含量分别为0.056%和9.63%,Cu主要存在于硫化物中, 占比为85.71%;S 主要存在于硫酸盐中,占比高达67.6%,31.88%的硫存在于硫化物中。常规的硫化矿浮选经验表明,混合浮选铜的理论回收率将小于85.71%,硫的回收率不会超过31.88%,该尾矿属于低品位难选尾矿。采用一粗一精一扫闭路试验流程,乙基黄药用量为1000 g/t,矿浆浓度为35%,松醇油用量为135 g/t,浮选机搅拌转速为2000 r/min,浮选机充气量为0.10 m3/h,可得到含Cu 品位0.431%、回收率为83.99%,含S 品位为32.80%、回收率为36.96% 的混合精矿,铜的回收率接近理论值,硫的回收率略大于理论值,表明少量硫酸盐中的硫得到了回收。混合精矿采用一粗两精一扫分离浮选,活性炭用量为120 g/t,生石灰用量为6000 g/t,Z-200 用量为30 g/t,全流程最终获得Cu 品位为24.03%、回收率为43.01%的铜精矿,以及S 品位为36.85%、回收率为33.10%的硫精矿,实现了选铁尾矿的资源综合回收。相关成果发表于矿冶期刊群《有色金属(选矿部分)》2025年第8期,题目:某选铁尾矿铜硫混合浮选试验研究,作者:阳诚平,陶靖宇,顾恒光,范宛惠,梁斌,余洪,张汉泉

cdb4edcfdd8e50a7e05646c76a2e2bb4.png


扫码下载文章




1 背景

矿产资源是人类赖以生存的重要生产资料,具有不可再生、短期内不可替代的显著特点。据统计,全球约90%以上的工业品和18%左右的消费品均由矿产资源产生。我国目前的经济发展对矿产资源的依赖程度较高,工业生产所消耗的95% 以上的能源物质和80% 以上的原材料均取自矿产资源,每年消耗的矿产资源总量大于50 亿t。随着我国工业化迅速发展,矿产资源的需求与日俱增,但在矿产资源开发利用过程中,能够直接利用的有用组分相当有限,因此充分利用和回收资源中的有价组分一直受到研究者们的高度重视。

选铁尾矿为大型铁矿山进行磁选回收铁后剩余的尾矿,通常还含有10% 左右的非磁性铁,0. 1% 以下的铜、铅、锌和8%以下的硫以及稀土等有价资源,由于尾矿中这些元素的含量低、回收技术经济不达标,导致这部分资源长期无法经济有效利用。武钢资源集团程潮矿业年产150 万t 铁精矿,选铁后产生大量的尾矿,其中含有0.05%左右的铜和8%左右的硫等有价组分,铜主要以黄铜矿的形式存在、硫主要以硫酸盐和硫化物的形式存在。浮选法是铜、硫资源回收的常用方法,为提高资源综合利用率,获得更好的经济效益,本文研究了选铁尾矿中铜硫混合浮选的药剂制度,为铜、硫回收的生产实践提供借鉴。



2 矿石性质


2. 1 多元素分析

对程潮铁矿原矿经过选铁后产生的尾矿进行多元素分析,结果见表1。由表1 可知,选铁尾矿中有用矿物组分Cu、S 的含量分别为0.056%、9.63%,Fe 含量为7.65%,主要脉石组分SiO2、CaO的含量较高,分别为27.12%、20.84%。尾矿中铜、硫品位较低,脉石矿物主要为硅酸盐矿物和含钙矿物,属于低品位铜硫矿物。

表1 试验样多元素组成

50553ad5c205d54d6e1272239a631fda.jpg


2. 2 物相分析

为更加准确了解铜、硫等元素主要物相的含量和占比,采用化学分析法对选铁尾矿进行物相分析,分析结果见表2、3。由表2 可知,S主要存在于硫酸盐中,占比高达67.60%;其次,还有31.88% 存在于硫化物中。大量浮选实践表明,相较于硫化物中的硫,赋存于硫酸盐中的硫采用浮选更加难以回收。可以预见,采用黄药类捕收剂浮选,S 的回收率较低。

由表3 可知,Cu主要存在于硫化物中,硫化物中Cu含量为0.048%,占比为85.71%;其次,还含有12.5% 的自由氧化铜矿物,这部分铜采用浮选难以回收。

表2 试验样硫物相分析

2.png

表3 试验样铜物相分析

3.png


2. 3 粒度筛析

采用筛析法分析选铁尾矿的粒级组成,以及主要元素Cu和S的粒度分布,结果见表4。

表4 选铁尾矿粒度筛分结果

4.png

由表4可知,试验样中仅有2.07%的矿样粒度大于0.38 mm,22.49%的矿样粒度为-0.38+0.15 mm,-0.074 mm 的矿样占比约为64.80%。+0.38 mm 粒级中铜品位只有0.0084%,-0.38+0.15 mm颗粒中铜品位为0.016%;随着矿物颗粒尺寸的减小,其铜品位逐渐升高,在-0.038 mm 粒级中,铜品位达到0.074%,占比达到了52.30%,表明铜主要赋存于细粒级中。硫在+0.38 mm 和-0.38+0.15 mm 粒级中品位分别为2.09% 和8.64%,-0.038 mm 粒级硫品位为7.27%,中间粒级颗粒的硫品位较高,可以达到14%左右;硫品位随粒级的减小呈先出“中间高,两头低”的规律;-0.074 mm 粒级中硫的含量占比达65.48%。结果表明,选铁尾矿粒度较细,且铜、硫主要分布于-0.074 mm 细粒级中。



3 试验方法

铜硫混合浮选试验主要采用武汉探矿厂的XFGⅡ5-35 浮选机,浮选药剂采用乙基黄药作为捕收剂,松醇油作为起泡剂。混合浮选条件试验流程采用一粗一扫,流程见图1。

5.png

图1 浮选条件试验流程图



4 试验与结果分析


4. 1 乙基黄药用量对混合浮选的影响

浮选试验矿浆浓度为35%,首先考查捕收剂乙基黄药用量对混合浮选的影响。尾矿细度为-0.074 mm 含量占64.80%,起泡剂松醇油用量为90 g/t,根据现场药剂用量,确定乙基黄药用量为200、400、600、800、1000 和1200 g/t,矿浆为自然pH 值。浮选过程中,浮选机主轴转速初始设定为1600 r/min,充气量为0.1 m3/h。试验结果见图2。

6.png

图2 乙基黄药用量试验结果:(a)精矿S品位和回收率;(b)精矿Cu品位和回收率

由图2 可知,随着乙基黄药用量的增加,精矿中S 的品位总体呈先降低后升高的趋势,回收率逐渐升高,当乙基黄药用量1200 g/t 时,S 品位为23.00%,回收率为49.46%。随乙基黄药用量增加,精矿中Cu 品位先降低后增加,回收率总体呈增加的趋势,当乙基黄药用量为1200 g/t 时,Cu 品位为0.209%,回收率为83.60%。铜硫混合浮选主要保证铜、硫的回收率,从图2 可以看出,当乙基黄药用量为1000 g/t 时,铜、硫的回收率均达到最大,分别为85.07 和49.91%,且此时得到的浮选尾矿中铜的品位最低, 为0.007%。因此,后续试验采用的乙基黄药用量为1000 g/t。


4. 2 起泡剂用量对混合浮选的影响

研究考查起泡剂松醇油用量对混合浮选的影响。松醇油用量分别为45、90、135、180、225 g/t。乙基黄药用量为1000 g/t,其他试验条件不变,试验结果见图3。

7.png

图3 松醇油用量试验结果图:(a)精矿S品位和回收率;(b)精矿Cu品位和回收率

由图3 可知,随着松醇油用量的增加,精矿Cu 回收率和精矿S 回收率的总体呈升高趋势,这是由于起泡剂用量增加,气泡的稳定性和数量增加,泡沫与有用矿物的碰撞概率增加,且气泡稳定性增强,矿化泡沫破裂的概率降低,从而提高了有用矿物Cu和S的回收率。精矿Cu品位和精矿S品位先升高后下降的趋势,在松醇油用量90g/t 时精矿Cu品位达到最高0.23%,精矿S达到最高22.45%,但与松醇油用量135 g/t 的条件对比,S和Cu精矿回收率较低。综合考虑Cu和S精矿的品位和回收率,确定后续浮选试验松醇油用量为135 g/t。


4. 3 浮选机搅拌转速对混合浮选的影响

浮选机转速影响矿化泡沫的稳定性及泡沫的上浮,因此考查浮选机搅拌转速对铜硫混合浮选的影响。浮选条件为乙黄药用量为1000 g/t,松醇油用量为135 g/t,浮选机搅拌转速分别设定为1600、 1800、2000、2200 r/min。试验结果如图4。

8.png

图4 浮选机搅拌转速试验结果:(a)精矿S 品位和回收率;(b)精矿Cu品位和回收率

由图4 可知,随着浮选机搅拌速度的增加,精矿Cu品位和精矿S品位总体呈现下降的趋势,这是由于浮选机转速增加,导致泡沫兼并加快,精矿Cu和S品位降低;精矿S回收率逐渐升高,而铜的回收率略微下降。当浮选机转速为1600 r/min 时,Cu 的品位和回收率达到最高0. 31%和74.98%;但该条件下S回收率较低,仅有34.90%。浮选机转速为2000 r/min 时,S的回收率最大,为46.73%。转速为1600 r/min 条件下Cu品位、回收率及S品位,相比2000 r/min时分别高0.096、0.44 和1.19 个百分点,而S 回收率低降低了11.83个百分点。因此,综合考虑Cu 和S精矿的品位和回收率,确定后续浮选试验搅拌机转速 为2000 r/min。


4. 4 浮选机充气量对混合浮选的影响

浮选过程中的泡沫主要依靠浮选机充气产生, 因此,浮选机的充气量对铜硫分离会产生较大影响。研究考查浮选机充气量的影响,充气量分别设定为0.05、0.10、0.15、0.20 m³/h,其他浮选条件不变,试验结果见图5。

9.png

图5 浮选机充气量试验结果:(a)精矿S品位和回收率;(b)精矿Cu品位和回收率

由图5 可知,随着浮选机充气量的增加,精矿Cu回收率和精矿S回收率呈上升趋势;浮选机充气量增加,浮选泡沫增加,增加了有用矿物与气泡的附着概率,提高了有用矿物的回收率。在0.20 m³/h 时,S回收率达到最高56.16%,Cu 回收率为86.26%。综合考虑Cu和S精矿的品位和回收率,确定后续浮选试验充气量为0.20 m3/h。


4. 5 循环水的影响

为将试验结果用于现场生产实践,研究了生产循环水在铜硫混浮过程中的应用,并探讨了循环水对捕收剂用量的影响。表5 为循环水和自来水的理化性质分析结果。由表5 可知,生产循环水pH 值高于自来水pH 值,化学需氧量、硫酸盐含量、悬浮物、总硬度、总有机碳含量均比自来水高。循环水中钙离子含量达到720 mg/L,远高于自来水中钙离子含量。钙离子的存在对黄铁矿浮选产生抑制作用,有利于铜、硫分离浮选。因此采用生产循环水可以降低石灰等浮选药剂的用量。

表5 循环水、自来水的理化性质分析结果

10.png

采用循环水作为浮选用水,矿浆浓度为35%,细度为-0.074 mm 含量占64.8%,自然矿浆pH 值,起泡剂松醇油用量为135 g/t,研究乙基黄药用量分别为100、200、300、400 和500 g/t 时对铜硫混合浮选的影响。试验结果见图6。

11.png

图6 循环水及乙基黄药用量对铜硫混浮的影响:

(a)精矿S 品位和回收率;(b)精矿Cu品位和回收率

由图6 可知,采用现场回水调节矿浆,随着乙基黄药用量的增加,精矿硫品位略微升高后下降,回收率总体呈现波动升高趋势;精矿铜品位逐渐降低,回收率先升高后降低。乙基黄药用量为200 g/t 时,铜、硫的回收率较高,分别为65.81% 和27.43%,其中铜的品位为0.334%。根据3. 1 节试验结果,采用自来水调节矿浆时,乙基黄药用量为200 g/t 时,铜、硫的回收率分别为80.14% 和43.62%,铜的品位为0.209%。而采用循环水浮选时,铜、硫的回收率有所降低,但是精矿中铜的品位较高,这主要是由于循环水中存在大量的钙离子,浮选过程中钙离子抑制了黄铁矿的上浮,导致铜、硫的回收率降低,而铜的品位升高,表明生产循环水对铜硫混合浮选有不利影响。


4. 6 混合浮选闭路试验

根据药剂优化条件试验确定的最佳药剂制度,对铜硫混合浮选进行了闭路试验。混合浮选采用一粗一精一扫闭路试验流程,浮选药剂制度为乙基黄药用量为1000 g/t,矿浆浓度为35%,松醇油用量为135 g/t,浮选机搅拌转速为2000 r/min,浮选机充气量为0.10 m³/h,分别研究了不同磨矿细度下的铜硫混合浮选试验,试验结果如表6。

表6 不同磨矿细度闭路混合浮选试验结果

12.png

由表6 可知,随着-0.074 mm 粒级占比的增大,其S 和Cu 品位先升高后降低,而S 和Cu 的回收率逐渐降低。由于铜硫混合浮选主要保证铜、硫的回收率,达到“应收尽收”的目的,选择磨矿细度-0.074 mm 占比为64.80%作为铜硫混合浮选的最佳粒度条件。此时,混合浮选精矿S 品位为32.80%,回收率为36.96%;Cu品位0.431%,回收率为83.99%。


4. 7 混浮精矿产品矿物组成分析

选铁尾矿铜硫混合浮选试验实现了铜硫的回收,为了验证主要的铜硫矿物是否实现与脉石的分离富集,对未磨原矿的混合浮选闭路试验的精矿和尾矿产品进行XRD分析,结果见图7。

13.png

图7 浮选产品XRD图:(a)混合精矿;(b)尾矿

由图7(a)可知,混合精矿产品中主要含有黄铜矿和黄铁矿,含有少量生石膏、石英以及羟基磷灰石。从图7(b)可以看出,尾矿主要含有生石膏,还含有少量的黄铜矿和黄铁矿。产品物相分析结果表明,混合浮选初步实现了Cu、S与脉石矿物的有效分离,进行了初步富集回收,为后续铜硫分离浮选提供了合格的原料。


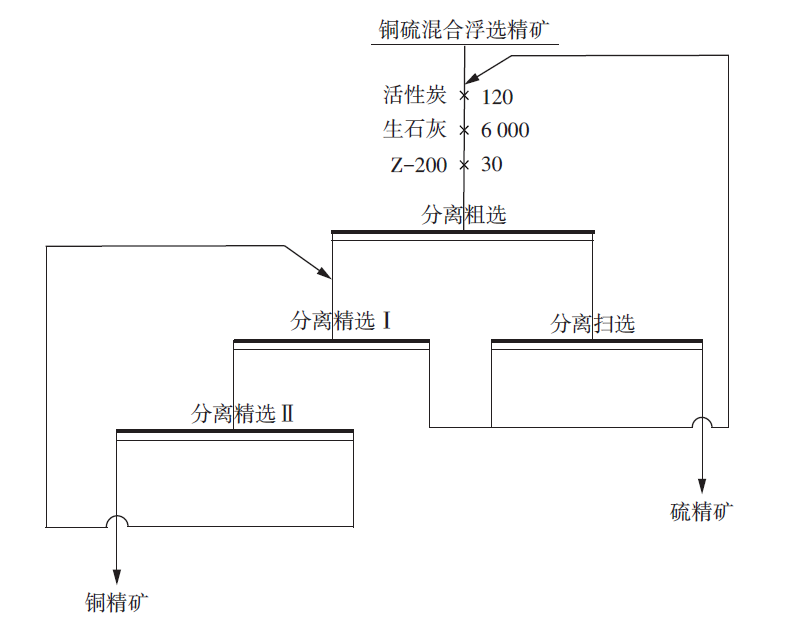
4. 8 混浮精矿铜硫分离浮选

混合浮选精矿进行了铜硫分离浮选闭路试验,分离浮选采用图8一粗两精一扫,中矿顺序返回的闭路流程,分离浮选药剂制度为活性炭用量为120 g/t,生石灰用量为6000 g/t,Z-200 用量为30 g/t,全流程最终获得Cu精矿品位为24.03%、回收率为43.01%,S精矿品位为36.85%、回收率为33.10%。

14.png

图8 铜硫混合浮选精矿分离浮选闭路流程



5 结论

1)选铁尾矿多元素分析表明,可回收的主要元素为Cu、S,其含量分别为0.056% 和9.63%。其中,Cu主要存在于硫化物中,占比为85.71%;S主要存在于硫酸盐中,占比高达67.6%,31.88%的硫存在于硫化物中。该尾矿属于低品位难选尾矿。

2)选铁尾矿采用一粗一精一扫闭路试验流程,乙基黄药用量为1000 g/t,矿浆浓度为35%,松醇油用量为135 g/t,浮选机搅拌转速为2000 r/min,浮选机充气量为0.10 m³/h,可得到含Cu 品位0.431%、回收率为83.99%,含S 品位为32.80%、回收率为36.96%的混合精矿。现场循环水由于含有较高的钙离子,对铜硫混合浮选有不利影响。

3)混合精矿采用一粗两精一扫分离浮选,活性炭用量为120 g/t,生石灰用量为6000 g/t,Z-200 用量为30 g/t,全流程最终获得Cu 品位为24.03%、回收率为43.01%的铜精矿,以及S 品位为36.85%、回收率为33.10%的硫精矿,实现了选铁尾矿的资源综合回收。



  • 行业动态

  • 成果展示